网站首页
服务范围
业务板块
NAV
专业团队
贴心服务
Professional team and considerate service
在线咨询
在线留言
产品中心
Product
暖通系统
照明系统
电梯系统
生活水系统
消防系统
工程案例
关于我们
荣誉资质
新闻资讯
NAV
专业团队
贴心服务
Professional team and considerate service
在线咨询
在线留言
新闻资讯
News
其他
公司新闻
行业资讯
从源头保护生活水系统:可持续发展之路
03
05
创新技术如何改善生活水系统效率
02
16
城市中的生活水系统规划与管理
02
14
生活水系统的重要性及维护方法
01
23
联系我们
咨询热线
13980421883/13666266599/18980032521
当前位置:
首页
>
业务板块
>
生活水系统
返回
业务板块
- product -
暖通系统
-
分体机
-
控制系统
-
通风系统
-
循环水系统
照明系统
-
控制系统
-
灯具
-
电路
电梯系统
-
控制系统
-
主机
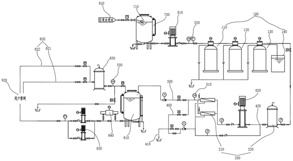
生活水系统
-
污水系统
-
绿化用水
-
自来水系统
-
生活热水系统
消防系统
-
消防系统
污水系统
more+
收集和处理建筑内产生的污水,包括排水管道、污水处理设施等。
绿化用水
more+
用于园林绿化的灌溉系统,*植物健康成长。
自来水系统
more+
*饮用水的*供应,包括水处理、过滤及输送系统。
生活热水系统
more+
提供生活用热水,包括太阳能热水系统、燃气热水系统等。
« 上一页
1
下一页 »
返回顶部